苏能垃圾发电有限公司怎么样?
苏能垃圾发电有限公司成立于2010年,总部位于江苏徐州,是江苏省内最早一批专注生活垃圾焚烧发电的环保企业之一。公司目前运营着**3座现代化焚烧发电厂**,日处理生活垃圾**7500吨**,年上网电量**约9亿千瓦时**,相当于**40万户家庭**全年用电。其徐州贾汪项目被住建部评为“AAA级生活垃圾焚烧厂”,也是**国家资源循环利用基地**的核心单元。

垃圾焚烧发电流程分几步?
很多人好奇:垃圾进了焚烧炉后,到底怎样变成电?下面用问答形式拆解全过程。
1. 垃圾进场后先做什么?
垃圾车经地磅称重→卸入**密闭负压垃圾仓**→堆放**5-7天**进行**生物干化**和**渗滤液分离**。 **亮点**:仓内保持微负压,臭气被抽入炉膛作助燃空气,**厂界几乎闻不到异味**。
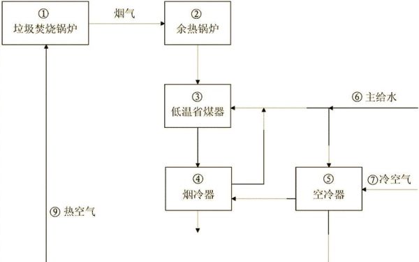
---2. 焚烧炉温度为什么必须≥850℃?
850℃以上可**彻底分解二噁英**;苏能采用**往复式机械炉排炉**,炉膛温度常年控制在**950-1050℃**,并配备**SNCR脱硝+半干法脱酸+活性炭吸附+布袋除尘**四级烟气净化,**排放指标优于欧盟2010标准**。
---3. 热量如何转化为电能?
高温烟气→余热锅炉→**450℃、4.0MPa蒸汽**→汽轮机→发电机→升压并网。 **数据**:每吨垃圾可发电**480-520kWh**,厂用电率仅**12%**,**88%电量直供华东电网**。
---4. 焚烧后的残渣去哪了?
炉渣经**磁选+涡电流分选**回收金属,剩余**惰性渣**制成**市政道路用透水砖**;飞灰经**水泥固化+螯合剂稳定化**后进入**刚性填埋场**,全程**二维码追溯**。

苏能垃圾发电的核心优势
- **超低排放**:颗粒物≤5mg/m³,二噁英≤0.05ngTEQ/m³,仅为国标限值的**1/10**。
- **智慧运营**:DCS系统接入**AI燃烧优化算法**,吨垃圾发电量提升**3.8%**。
- **邻利设施**:厂区配套**环保科普馆+咖啡书吧+屋顶光伏花园**,年接待公众**2万人次**。
常见疑问解答
Q:垃圾焚烧会不会产生大量二噁英?
A:只要**“3T+E”原则**(Temperature≥850℃、Time≥2s、Turbulence充分扰流、Excess oxygen 6-10%)执行到位,二噁英即可**99.9%分解**。苏能实时在线监测数据**每30秒上传**至省环保平台,公众可**手机扫码查看**。
---Q:项目如何保障周边居民权益?
A: - **300米防护距离**内无新建居民区; - **环保补偿金**:每吨垃圾提取**15元**用于社区公共设施; - **24小时投诉热线**:接到异味投诉**30分钟内**到场排查。
---未来规划
2025年前,苏能将在连云港、宿迁新建**2座日处理1500吨**的协同处置项目,**掺烧市政污泥与餐厨垃圾**,实现**“零填埋”目标**。同时布局**绿氢制备**与**CO₂捕集利用**,打造长三角**“负碳”示范园区**。

评论列表